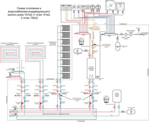
Типовые схемы подключения радиаторов. Двухтрубная схема отопительных систем
- Типовые схемы подключения радиаторов. Двухтрубная схема отопительных систем
- Нижнее подключение радиаторов отопления. Варианты схем подключения радиаторов
- Типовые схемы отопления. Схемы монтажа отопления частного дома своими руками: грамотные типовые схемы разводки отопительных систем и радиаторов
- Как подключить два радиатора к одной трубе. Схемы подключения радиаторов отопления
- Схемы подключения радиаторов отопления в частном доме. Устройство биметаллических батарей
Типовые схемы подключения радиаторов. Двухтрубная схема отопительных систем
В двухтрубных схемах подвод горячего теплоносителя к радиатору и отвод остывшего из радиатора осуществляются по двум разным трубопроводам отопительных систем.
Существует несколько вариантов двухтрубных схем: классическая или стандартная, попутная, веерная или лучевая.
Двухтрубная классическая разводка

Классическая двухтрубная схема разводки система отопления.
В классической схеме направление движения теплоносителя в подающем трубопроводе противоположно движению в обратном трубопроводе. Эта схема наиболее распространена в современных системах отопления как в многоэтажном строительстве, так и в частном индивидуальном. Двухтрубная схема позволяет равномерно распределять теплоноситель между радиаторами без потерь температуры и эффективно регулировать теплоотдачу в каждом помещении, в том числе автоматически путем использования термостатических клапанов с установленными термоголовками.

Такое устройство имеет двухтрубная система отопления в многоэтажном доме.
Попутная схема или «петля Тихельмана»

Попутная схема разводки отопления.
Попутная схема является вариацией классической схемы с тем отличием, что направление движения теплоносителя в подаче и обратке совпадает. Такая схема применяется в системах отопления с длинными и удаленными ветками. Использование попутной схемы позволяет уменьшить гидравлическое сопротивление ветки и равномерно распределить теплоноситель по всем радиаторам.
Веерная (лучевая)
Веерная или лучевая схема используется в многоэтажном строительстве для поквартирного отопления с возможностью установки на каждую квартиру прибора учета тепла (теплосчетчика) и в частном домостроении в системах с поэтажной разводкой трубопроводов. При веерной схеме в многоэтажном доме на каждом этаже устанавливается коллектор с выходами на все квартиры отдельного трубопровода и установленным теплосчетчиком. Это позволяет каждому владельцу квартиры учитывать и оплачивать только им потребленное тепло.

Веерная или лучевая система отопления.
В частном доме веерная схема используется для поэтажного распределения трубопроводов и для лучевого подключения каждого радиатора к общему коллектору, т. е. к каждому радиатору походит отдельная труба подачи и обратки от коллектора. Такой способ подключения позволяет максимально равномерно рассредоточить теплоноситель по радиаторам и уменьшить гидравлические потери всех элементов системы отопления.
Обратите внимание! При веерной разводке трубопроводов в пределах одного этажа монтаж осуществляется цельными (не имеющими разрывов и разветвлений) отрезками труб. При использовании полимерных многослойных или медных труб все трубопроводы могут быть залиты в бетонную стяжку, тем самым снижается вероятность разрыва или подтекания в местах состыковки элементов сети.
Нижнее подключение радиаторов отопления. Варианты схем подключения радиаторов
Подача теплоносителя к батареям определяет степень, равномерность и скорость прогрева приборов. Рассмотрим наиболее эффективные виды подключения радиаторов отопления.
Радиаторы с нижним подключением
Все батареи могут совмещаться боковым или нижним способом. Если выбирается подключение радиаторов отопления с нижней подводкой, то тут всего два патрубка – один для подачи теплоносителя, второй – для обратного тока воды. Получается, что с одной стороны подается вода, с другой – вытекает. Точные указания о подключении трубопроводов, куда именно присоединяется подача, а куда обратка написано в прилагаемой к прибору инструкции по монтажу.
Батареи с боковым способом подключения
Этот вариант предполагает большее разнообразие, можно выбрать способы подключения радиаторов отопления по типу системы, простоте монтажа и удобству пользования.

Всего техник четыре, рассмотрим каждую из них:
- Диагональная схема. Считается одной из самых лучших и берется за основу при тестировании приборов отопления производителями продукции. Данные тепловой мощности, указанные в паспорте прибора, как раз определяются при диагональной схеме. Принцип – подача теплоносителя с одной стороны батареи в верхний вход, а трубопровод обратного тока присоединен к нижней точке коллекторов с другой стороны батареи (противоположной). Таким образом теплоноситель проходит все секции, обеспечивая быстрый и равномерный прогрев.
- Односторонний тип подключения выглядит так – магистраль подачи теплоносителя присоединяется к верхней точке коллектора, обратки – к нижней точке, но все трубы находятся с одной стороны радиатора. Эта схема удобна при расположении стояка сбоку от батареи, именно одностороннее подключение применяется почти во всех квартирах многоэтажных домов. Подача теплоносителя снизу – менее эффективный вариант, трубы размещать неудобно, требуется хорошее давление в системе, иначе носитель не будет проходить по секциям батареи с нужной скоростью. Чтобы повысить скорость нагрева в батареях с 10-ю и более секциями, нужно ставить удлинители потока – это трубы, доводящие теплоноситель дальше середины. Устройства применяются в алюминиевых, биметаллических радиаторах, удлинители улучшают теплоотдачу батарей.
- Седельная схема. Считается не самой эффективной из-за снижения теплопередачи на 12-14%. Однако если применяется седельная схема подключения радиатора отопления, то двухтрубная система не занимает много места в квартире. Магистрали выкладываются в полу или прямо по нему, то есть практически незаметны. Чтобы снизить теплопотери, рекомендуется брать батарею с запасом мощности.
Типовые схемы отопления. Схемы монтажа отопления частного дома своими руками: грамотные типовые схемы разводки отопительных систем и радиаторов
Климатические условия России заставляют думать об обогреве домов в холодное время года. Существует множество комбинаций отопительных систем, так как все здания разные.

Основные задачи отопительных конструкций – это поддерживать тепло в помещении, компенсировать его потери. Схема монтажа отопления в частном доме должна быть выстроена подробно со всеми отводами, учитывая особенности комнат.

Разводка труб и ее разновидности
Правильно смонтированная конструкция поможет достичь большой эффективности носителя тепла в батарее. На деле есть несколько типов разводки отопительных систем, которые отличаются друг от друга числу используемых труб и конструкцией.
Системы отопления можно разделить на такие виды, как:
- Однотрубная;
- Двухтрубная;
- Плинтусная;
- Коллекторная.

Монтаж производится четырьмя способами:
- Открытым, на него уходит меньше затрат;
- Скрытый, когда трубы вставляются в выемки в стене или стяжке;
- Горизонтальным;
- Вертикальным.

Можно соорудить ток воды естественно или принудительно.
- Конструкция закрытого вида не контактирует с окружающей средой. На месте расширительного бачка стоит резиновая груша на металлической основе. В этой системе внутри устанавливают постоянное давление.
- Открытое сооружение имеет расширительный бачок, но уровень воды в нем следует контролировать.
Применение однотрубного подключения
Схема монтажа системы отопления в коттедже, где используется одна труба для горячей и выведения остывшей воды, и есть однотрубная. Основной положительный момент данной системы заключается в том, что для ее создания используется мало труб. Имеется еще ряд преимуществ:
- Малые затраты на покупку частей для отопительной системы;
- Собирать легко и быстро;
- Меньше происходит аварийных ситуаций.
Минус в том, что вода постепенно остывает, проходя через все батареи. Здесь понадобится в последних радиаторах добавлять больше колен, чтобы площадь поверхности увеличить.

Система, соединенная одной трубой, наполняется водой. Все элементы в отоплении соединены между собой последовательно. Данная система будет отлично работать, если ее установить в двухэтажном частном доме. Так как коллектор для разгона воды должен стоять выше. Устройство будет поддерживать температурный режим и уменьшать шум воды.

Использование варианта с двумя трубами
Эта схема состоит из одной линии, подающую горячую воду на батареи, и другой, возвращающую остывшую. Плюсы системы:
- Температура по всему кругу одинаковая;
- Если отключить радиатор от трубы, на работу это не влияет;
- Во время монтажа батарей отопления их количество будет зависеть только от пропускной способности труб.

При двухтрубной системе отопления потребуется большее количество метража водопроводящих элементов и:
- Увеличиваются затраты;
- Сложнее вписать в интерьер дома.

Число кранов и фитингов не отличается от однотрубной системы.

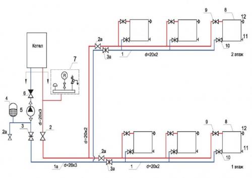
Принудительная циркуляция в отоплении
Насос для прокачки воды по трубам устанавливают в систему с одной трубой. Но эффективнее вмонтировать его в двухтрубную разводку, если ее выполнить по правилам:
- Схема монтажа котла отопления простая, его можно укрепить на полу или повесить на стену. Высота размещения прибора не имеет значения.
- Затем от патрубков опускают две трубы на пол. Применяя для этого угловые фитинги или муфты.
- Дальше идет монтаж горизонтальных линий от концов выведенных труб, проходящих от котла до последнего радиатора по периметру несущих стен.
- Батареи располагают в установленных местах, Выход и вход может быть на разных уровнях или одинаковых. Выработка тепла не пострадает.
- На следующем этапе врезают тройники перед каждым радиатором в обе линии. Теплый пол подключается по такому же плану.
- Установка расширительного бачка. Сначала встраивают тройник между 1-ой батареей и котлом на напорной трубе. Отвод соединяют шлангом или трубкой с баком.
- Когда собрана вся система, приступают к циркуляционному насосу. Его встраивают в обратку, также между батареей и котлом. Только на байпасе: в промежутке монтируют два тройника и вентиль, от них производят отведение угловых отрезков, на которые и ставится насос.
- Залив воды в систему будет происходить через тройник между котлом и насосом, с подключенным шлангом от водопровода.
Как подключить два радиатора к одной трубе. Схемы подключения радиаторов отопления
Правильная схема подключения батарей отопления важна для стабильной и надежной работы отопительного прибора с максимальной теплоотдачей. К сожалению , не все монтажники обладают нужной квалификацией для выбора оптимальной схемы подключения радиаторов отопления . В конце этой статьи будут приведены примеры «из жизни» как делать не надо.
Итак, существуют две основные системы отопления — однотрубная и двухтрубная. В большинстве типовых домов с центральным отоплением установлена однотрубная система отопления. Такая система отопления требует более высокого давления теплоносителя в процессе эксплуатации. Поэтому мы настоятельно рекомендуем вам ставить в такую систему отопления только биметаллические радиаторы, запас прочности которых намного превосходит максимальное давление в однотрубной системе. Для максимальной теплоотдачи радиатора отопления подающая телоноситель труба должна подключатся к верхнему патрубку радиатора.
Вода в однотрубной системе отопления спускается вниз , последовательно проходя через радиаторы на каждом этаже. Перед каждым радиатором обязательно ставится перемычка ( байпас ), чтобы уменьшить теплопотери на этажах и не прервать ток воды в случае отключения радиатора. Разумеется, проходя через множество радиаторов до первого этажа, теплопотери воды все равно будут, по- этому целесообразно на нижних этажах устанавливать большее количество секций радиаторов. Подача воды может также осуществляться снизу вверх. Для удобства использования радиаторов и поддержания комфортной температуры помещений в однотрубной системе устанавливают шаровые краны и термовентили.
В двухтрубной системе отопления теплоноситель подается в радиатор по одной трубе, а отводится по другой. То есть , остывшая вода уже не подаётся в ту же трубу, а отводится в возвратный канал «обратку». Температура теплоносителя в таких системах одинакова на всех этажах. Перемычка (байпас) в двухтрубных системах отопления не устанавливается. Шаровые краны и термовентили устанавливаются так же, как в однотрубной системе.
Схемы подключения радиаторов отопления в частном доме. Устройство биметаллических батарей
Как показала практика последних лет, из перечисленного ряда радиаторов наиболее эффективными и надежными являются биметаллические модели. Они обладают явным преимуществом перед другими материалами, которые заключаются в:
- высокой устойчивости к коррозии;
- широком диапазоне рабочих температур и давления;
- простой возможности изменения теплоотдачи прибора путем изменения количества набранных секций;
- малой инерционности при нагреве и остывании;
- небольшом количестве теплоносителя, необходимого для заполнения;
- малом весе, облегчающем выполнение монтажа;
- доступной для большинства людей стоимости.
Следует также отметить простоту установки биметаллических радиаторов. Благодаря наличию стандартных креплений, этот процесс не повлечет разрушений конструкций и обеспечит качественную фиксацию отопительного оборудования.
Конструкция биметаллических батарей состоит из набора секций. В собранном виде такой пакет представляет собой две горизонтальные трубы, соединенные вертикальными полыми ребрами, по которым циркулирует теплоноситель.
Для повышения теплоотдачи отопительного прибора, наружная поверхность ребер и труб увеличена за счет дополнительных плоскостей. Соединение секций между собой производится при помощи полых ниппелей с двусторонней резьбой при условии установки уплотняющей прокладки.
Сердечник.
Для защиты от коррозии внутренняя поверхность секций покрыта защитным слоем из алюминиевого сплава. Наружная металлическая поверхность окрашено по технологии термического нанесения порошковых полимерных красок. Это придает изделиям красивый внешний вид и обеспечивает их долговечность.